Technical Support

Measurement and wiring method of secondary load tester

:2020-01-16 17:03:30:

Zc-106c wireless secondary load and step-down tester is also called secondary voltage drop load online tester and transformer secondary voltage drop load online tester. A single host can complete high-precision measurement of three-phase voltage, current, phase, frequency, power, power factor, three-phase imbalance and other electrical parameters.
Secondary load tester
 
Zc-106c wireless secondary load tester can also be used as a secondary load online tester alone. Next, we will teach you the measurement and wiring methods for secondary load online test.
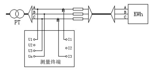
1、 3-wire Pt load test wiring
 
Test on Pt side: voltage lines of phase a, B and C on Pt side are respectively connected to terminals U1, UN and U3 of measurement terminal; two clamp current transformers of phase A and C (respectively connected to I1 and I3 of measurement terminal) are respectively connected to phase A and phase C on Pt side. Note: phase must correspond, otherwise the test result is incorrect. The wiring diagram is as follows:
Secondary load tester
 
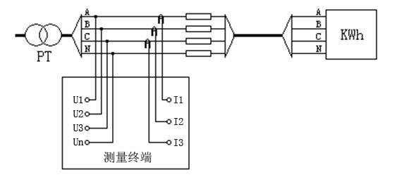
2、 4-wire Pt load test wiring
 
Test at the PT side: the voltage lines of phase a, B, C and N at the PT side are respectively connected to U1, U2, U3 and UN terminals of the measuring terminal; three clamp current transformers are respectively clamped on each phase at the PT side. Note: the phase must correspond, otherwise the test results are incorrect.
 
The wiring diagram is as follows:
 
Secondary load tester
 
3、 CT load test wiring
 
In CT terminal test, the voltage is measured by A-phase voltage channel (connected to U1, UN of measurement terminal), and the current is measured by A-phase clamp current transformer (connected to I1 of measurement terminal).
 
The wiring diagram is as follows:
 
Secondary load tester
It can be seen that the wiring method is not complicated when using zc-106c wireless secondary load and step-down tester for secondary load online test. In addition to simple wiring, zc-106c wireless secondary load and step-down tester also has the advantages of small size, light weight, easy to carry and accurate test, which is very worth purchasing.

My Site © www.kvtester.com    Powered By Kvtester